南京鸿远传动设备厂

产品中心

联系我们

当前位置:南京鸿远传动设备厂 >> 搅拌器 >> 特殊框式搅拌器

特殊框式搅拌器

添加时间:2018-06-05文章作者:南京鸿远传动设备厂浏览次数:

本公司生产近30类,计140多种搅拌器,从最常见的(包括已有的HB5标准,SB90标准各种搅拌器)到各种复杂形状或特殊用途的搅拌器。可按H/T2123-91标准的各种规格尺寸系列制造,也可根据用户生产工艺需求,代为设计制造各种特殊要求、特殊规格或特殊用途的搅拌器。


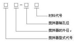
搅拌器型号标注方法:

特殊框式搅拌器
锚框式MKS、锚带式MDS、方框式FKS、方栅式FSS、板框式BKS




    此类搅拌器为慢速型搅拌器,适用于中高粘度液体的混和、传热反应等过程。μ<105cP,转速n=1-100rpm。
    锚框式(MKS)低速旋转时沿壁面能得到大的剪切力,可防止沉降及壁面附着,底部形状贴合椭圆形罐与中间的底轴承。
    锚带式(MDS)是螺带和框式的组合,结合了螺带式和框式搅拌器的作用。
    方框式(FKS)、方栅式(FSS)形状简单制作容易,效能同框式,中等粘度的混合,深解更适合些。
    板框式(BKS)是另一种简易的慢速搅拌器,板框上开的孔,其形状数量,分布型式,都可以因需要而变化。


                                                          备注:搅拌器内孔可根据用户要求制作,轮晕高度一般与内孔相一致。 

上一篇:四叶旋桨式搅拌器

下一篇:稳定环